水下流量計安裝與回收技術原理說明
1、可回收式水下流量計的研究現狀:
早在1995年, 國外就有水下流量計在水下管匯安裝應用的報道, 該流量計安裝在一個獨立的回收模塊中, 可在不中斷生產的條件下實現回收[1]。1996年Framo可回收式水下流量計在澳大利亞East Spar項目實現了應用, 該流量計為一個桶裝結構, 可實現整體回收[2]。到目前為止, 國際上形成了以斯倫貝謝、艾默生、FMC為主的水下流量計供應格局, 這3家公司占據了整個多相流量計90%以上的市場份額[3]。
目前國際上主要的回收方式有2種, 一種是電子艙回收, 即單獨回收電子艙模塊 (SRC, Subsea Retrievable Canister) ;另一種是整體回收式, 即將整個流量計模塊集成到外部結構上 (CBV, Choke Bridge Version) 。電子模塊可回收式流量計是一種將所有電子元件、通訊和控制系統集成到一個可回收的模塊內, 所有的元件及相應的接頭都有充分冗余設計的水下流量計。在工作時, 電子模塊可以通過ROV快速接入整個流量計, 而不需要專門的送入工具, 也不需要關斷流體或是停止整個采油過程, 從而避免了因為回收更換模塊時造成額外的花費。
整體模塊式流量計CBV是一種將所有模塊集成到一起, 然后整體安裝、整體回收的流量計[4]。該類型的水下流量計保留了同SRC類型相同的電子元件的冗余設計, 但將電子模塊固定安裝在整個流量計裝置上, 回收時通過回收整個流量計來實現。此類型的多相流量計一般直接安裝至管道或計量模塊上, 其安裝和回收皆是通過管道或計量模塊一并進行。
2、水下流量計的安裝與回收技術:
2.1、水下流量計的安裝位置:
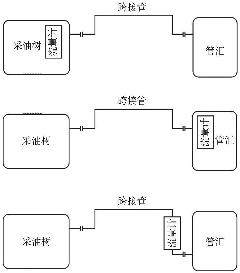
水下流量計是水下流量計量的核心部件, 其安裝位置取決于具體的應用方式和水下生產設施的整體布局。水下流量計的安裝位置大致可以分為采油樹、管匯和跨接管3種, 如圖1所示。

圖1 流量計安裝位置
水下流量計的***佳安裝位置與流量計的具體應用和設備尺寸有關。采用單井計量方式的流量計可以安裝在采油樹上、連接的跨接管上或鄰近的管匯上進行連續測量。間斷測量可以在管匯上通過選井計量來完成, 此時由于一臺流量計需要測量不同介質性質的多個油井, 因此流量計需要包含多個油井的PVT數據。單井計量可以給出每口井的連續的生產數據, 有利于油田的生產管理和優化, 同時提高了整個計量系統的可靠性, 但所需要的流量計數量較多, 增加了油田開發的成本。選井計量方式成本較低, 但無法獲得單井的連續測量數據, 且一旦流量計發生故障, 與之相連的所有油井的計量都無法進行[5]。因此, 具體采用哪種計量方式需要根據油田生產的實際需要和單臺流量計的成本和可靠性而定。
對于選擇水下流量計計量的油井, 在水下生產設施布局中應考慮水下流量計或電子回收模塊的安裝和回收路徑以及對應的機械和電氣接口。對于安裝在采油樹和跨接管上的流量計而言, 流量計回收可能只會影響局部生產, 但是如果回收管匯單元, 若沒有旁通則可能需要關閉多口井, 因此管匯安裝的流量計一般需要考慮旁通設計, 保證在流量計關停和啟動狀態下都能夠滿足***大產量的要求。
流量計上下游流體的流型和流向也是決定流量計安裝位置時所要考慮的一個因素, 這主要與流量計所采用的計量技術有關, 如有的流量計需要考慮上下游直管段以保證穩定的流型, 有的流量計的計量性能受到流體流向的影響, 在設計流量計安裝位置時應當有所考慮。此外, 腐蝕和侵蝕作用、化學藥劑注入點、管道規格、臨近節流點等都有可能對流量計的計量性能產生影響, 也是設計中需要考慮的因素。
2.2 基于采油樹的安裝與回收
一般而言, 安裝至采油樹的水下流量計都有其專用的配套設施, 通常與采油樹的油嘴組合在一起, 形成采油樹的流量控制模塊。另外, 流量計可以連接到節流閥上, 同水下節流閥一起安裝回收。基于核心計量部件, 可以設計相應的安裝接口, 同水下節流閥安裝在一起, 轉接至采油樹對應安裝位置, 實現通過ROV進行水下的安裝及回收操作 (圖2) 。

圖2 基于采油樹的水下流量計安裝和回收模塊
如圖2所示, 將流量計模塊通過法蘭連接的方式固定安裝至節流閥整體裝配上形成流量控制模塊, 通過節流閥連接器與采油樹相連。流量控制模塊上一般對應有ROV操作手柄、操作接口等, 以滿足水下操作的要求。導向筒和導向柱設計用于流量計在安裝過程中實現與采油樹的準確對接。在安裝時, 通過吊耳將流量計下放至水下安裝位置附近, 通過ROV操作手柄調整流量計的位置, 使導向筒與導向柱對接。安裝工具具有緩沖裝置, 可以保護流量控制模塊不受大的沖擊, 待流量控制單元與采油樹精準對接, 即可操作ROV接口實現鎖緊。回收時設置兩端隔離后, 通過ROV操作實現解鎖, 如圖3所示。

圖3 基于采油樹的水下流量計模塊布置
采用這種設計時, 流量計廠商需要與采油樹廠商進行有效的技術溝通, 進行聯合設計, 保證流量計連接接口及空間位置相匹配。
2.3、基于跨接管的安裝與回收:
當采油樹沒有可以回收的油嘴模塊, 或是節流閥等相應結構不允許相應布置時, 水下流量計可以安裝在采油樹同管匯連接的跨接管上。如圖4所示, 位于跨接管的流量計可以在跨接管制造和初安裝時采用法蘭進行連接, 將流量計模塊和跨接管一起下放安裝和回收。法蘭連接的流量計接口可以簡化拆卸和重裝, 也可以采用焊接的方式, 將流量計直接焊接在跨接管上以減輕跨接管的重量。但由于跨接管的安裝回收需要吊裝能力較大的支持船, 并可能導致其他一些問題, 所以一般在跨接管上的流量計出現問題, 基本就會棄置而不進行維護。由于水下流量計電子模塊出現故障的概率比較大, 若采取這種方式進行安裝回收, 一般會設計電子模塊可回收的結構, 將流量計上容易發生失效的復雜結構都集成在可回收模塊中, 而固定安裝的部分則應該盡量簡化, 以提高整個裝置的可靠性。
2.4、基于管匯的安裝與回收:
采用管匯安裝的方式需要針對流量計模塊設計對應的模塊送入工具、導向定位設備、軟著陸工具、過載工具以及其他配套工具來滿足流量計安裝和回收的要求。在流量計模塊外部設計一個整體的配套安裝工具, 并提供ROV操作的接口和水下的連接器部分, 如圖5所示。送入工具可以通過ROV進行操作和控制, 一般部署在修井船和鉆探設備上, 含有軟著陸系統和解鎖、鎖緊裝置, 通過操作ROV接口, 可以實現水下流量計底部連接器與固定安裝在管匯上的連接接口的鎖緊和解鎖。當流量計解鎖出現故障時, 可以通過過載工具進行緊急解鎖, 以保證流量計解鎖裝置卡死的情況下, 能夠實現緊急回收。

圖4 基于跨接管的流量計模塊安裝回收方式

圖5 基于管匯的水下流量計安裝與回收模塊
同時在管匯上設計對應的水下安裝所需連接結構、導向及指示設計、模塊布置等, 如圖6、圖7、圖8所示, 通過專門的工具實現流量計模塊的獨立整體安裝和回收。其中, 連接結構與流量計下部的連接器相連, 導向結構用于流量計下放安裝過程中的導向與定位, 通過指示設計可以確認流量計定位是否精準, 以及解鎖和鎖緊操作是否完成。

圖6 基于管匯的水下流量計模塊對接結構

圖7 基于管匯的水下流量計安裝導向及指示設計

圖8 基于管匯的水下流量計模塊布置
3 、結束語:
水下流量計是水下生產系統的重要組成部分, 對于流量的監控和流動保障具有重要意義。在國外公司技術壟斷的局面下, 通過技術創新, 掌握水下流量計的設計核心技術對我國水下裝備的國產化進程具有重要推動作用。水下流量計的安裝與回收技術是水下流量計設計過程中的關鍵技術, 是水下流量計國產化必須攻克的技術難題。根據水下流量計的回收方式, 可以將可回收式的水下流量計分為整體回收式和電子艙回收式2種, 其具體的安裝和回收設計與流量計的實際應用位置有關, 對于安裝在水下采油樹、跨接管和管匯位置的流量計, 其安裝和回收設計各不相同。因此, 在進行水下流量計設計時, 宜采用模塊化設計的理念, 將流量計核心計量部件和安裝回收模塊獨立開來, 這樣才能保證在不同的位置進行安裝和回收, 流量計的核心計量部件不發生變化, 提高水下流量計對不同應用場景的適應性。
